crank- no start 1997 f150
so far this is what i ave:
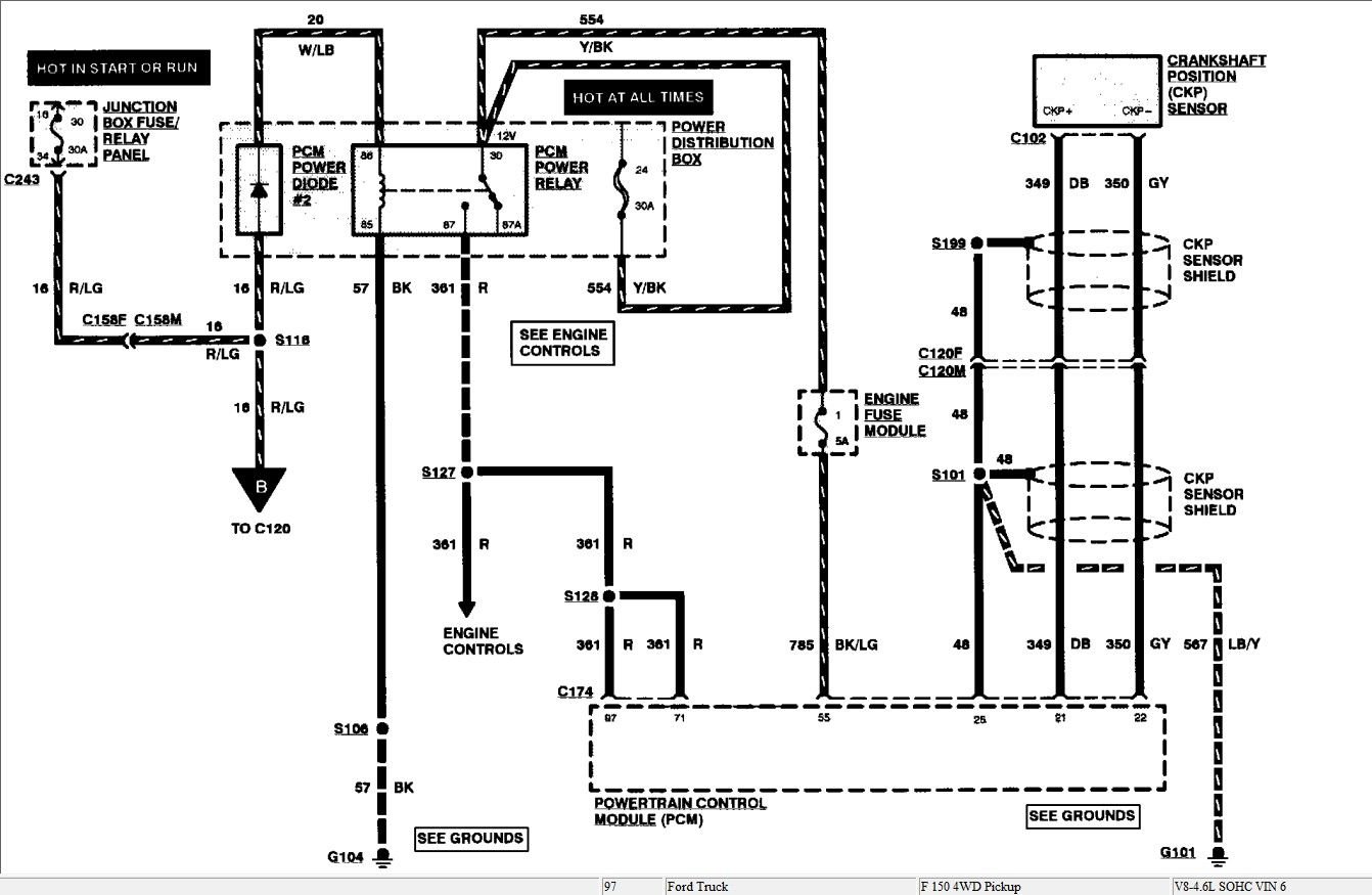
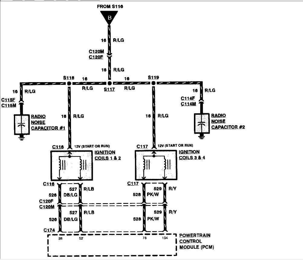
12 + volts to coils
both coils ohm out at primary lL . c-l 0.7 c-r 0.7 sndry 1/6 13.4K 3/5 13.3K
R c-l 0.6 c-r 0.7 sndry 8/2 13.3K 7/4 13.5K
Injectors all ohm out at 14.4 -14.8 ohms w/ all at 12+ volts..
if I am jumping ahead please say so;
what i am now wondering is if this has anything to do with the other challenge we have.
last year put in shop for the 4W drive and according to paperwork they relaced an GEM on 4/w and still did not get it fixed, so have not tried to use it.thank you for yur patience.
12 + volts to coils
both coils ohm out at primary lL . c-l 0.7 c-r 0.7 sndry 1/6 13.4K 3/5 13.3K
R c-l 0.6 c-r 0.7 sndry 8/2 13.3K 7/4 13.5K
Injectors all ohm out at 14.4 -14.8 ohms w/ all at 12+ volts..
if I am jumping ahead please say so;
what i am now wondering is if this has anything to do with the other challenge we have.
last year put in shop for the 4W drive and according to paperwork they relaced an GEM on 4/w and still did not get it fixed, so have not tried to use it.thank you for yur patience.
it seem like should acquire my own scanner tool, are they all about the same?
any input would be helpful, own 2018 Ram 1500,2000 Pontiac grand AM, 72 ford Ranchero but the ranchero , thank goodness has old school tech in it. the 97 is daughters truck.
Thank you
any input would be helpful, own 2018 Ram 1500,2000 Pontiac grand AM, 72 ford Ranchero but the ranchero , thank goodness has old school tech in it. the 97 is daughters truck.
Thank you
We started a diagnostic path and it is best if we stick with that path instead of jumping around.
We verified we have power coming to the coils, right ? The next thing we need to know , is the ECM getting the signal from the crank sensor. You can check that partially with an ohmmeter. It should show continuity, . If yes OK, if no, replace it, then it should start.
We verified we have power coming to the coils, right ? The next thing we need to know , is the ECM getting the signal from the crank sensor. You can check that partially with an ohmmeter. It should show continuity, . If yes OK, if no, replace it, then it should start.
You said the truck died while driving and can't restart, is it the first time? If not the first time, recently everytime it died were you able to restart it?
When it's crank no start can you jump start it? You said battery good, so what voltage at rest, and what's the cranking voltage?
There are tests that take no time to diagnose, and if there is CEL just get the code first, virtually any code reader can do it.
When it's crank no start can you jump start it? You said battery good, so what voltage at rest, and what's the cranking voltage?
There are tests that take no time to diagnose, and if there is CEL just get the code first, virtually any code reader can do it.
keep u informed
Thanks again


